無駄な資源は使わない・出さないモノづくりにより、廃棄物排出量の削減に取り組んでいます。
工機ホールディングスグループの2024年度実績※は、次のようになっています。
- 最終処分率(最終処分量/排出量)
廃棄物のゼロエミッション
-
国内事業所では、2000年から廃棄物のゼロエミッション(0.2%以下)を目標とし、2016年度以降ゼロエミションを継続しています。
2024年度は、佐和工場閉鎖等影響で分母が大きく減ったものの、プラスチック類・有用金属含有汚泥の有価物への再利用継続、パレットの再利用などにより最終処分率0.2%を維持しました。
2025年度以降も、引き続き低減に努めていきます。- 目標
- 最終処分率
廃棄物排出量の削減
-
廃棄物排出量原単位の改善
工機ホールディングスグループは、持続可能な社会の実現に向けた優先課題として、廃棄物原単位改善に取り組んでいます。
この活動は、単なる環境負荷の軽減にとどまらず、有限資源循環による枯渇対策や生態系保護といった地球規模の課題解決に直結するもので、事業活動を進めるにあたり非常に重要な内容と捉えています。
2023年度以降、当社グループ内は合理化を目的に拠点統廃合や各種製品の生産地変更など大幅な構造改革を進めており、当年を基準として、「廃棄物排出量(直接資源化量を除く)/総労働時間」を指標に2030年度までに7%(毎年1%)改善を目標に取り組んでまいります。2024年度は従来取り組みのほか国内事業所統廃合完了の影響により、2023年度比27%改善の結果になりました。引き続き数値を維持・低減できるよう推進してまいります。- (100)
- (99)
- (98)
- (97)
- (96)
- (95)
- (94)
- (93)
- (72.7)
- 廃棄物量(国内)
- 廃棄物量(海外工場)
- 原単位目標(23年度基準、指数)
- 原単位実績(23年度基準、指数)
(t/年)
2023 2024 国内工場 337 158 海外工場 135 172 合計 472 329 -
廃棄物排出量/平均就業時間 の改善(国内事業所)
国内事業所では「廃棄物排出量(直接再資源化量を除く)/平均就業時間」の改善をテーマとし、2030年度までに2021年度比21%改善を目標に活動を推進していましたが、2024年度は、合理化を目的とする拠点統廃合の影響が大きく、2021年度比67%改善の結果になりました。
この結果を基に、2024年度を新基準として、2030年までに6%(毎年1%)改善を新目標に活動を推進してまいります。
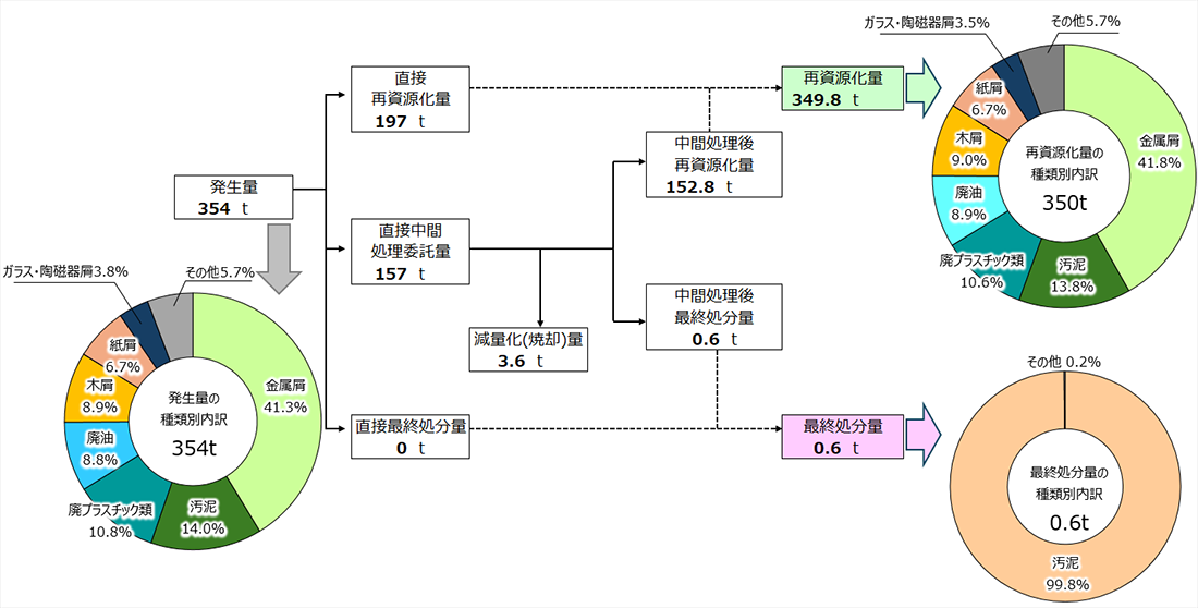
2024年度 廃棄物・有価物の処理フロー(国内)
蓄電池再資源化の推進
-
工機ホールディングスグループは、一般社団法人JBRC(小型充電式電池のリサイクル事業推進団体)のリサイクル会員として、工機電動工具センターなど全国に回収拠点を設置しています。
また、全国の販売店等へ当社オリジナルのポスターを配布・掲示して使用済み蓄電池の回収・リサイクルに積極的に取り組んでいます。
「蓄電池回収協力ポスター」はこちらからダウンロードできます。(PDF形式:397KB)
